PIP
Process Industry Practices
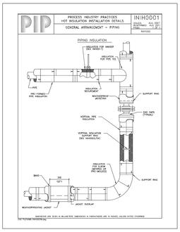
Process Industry Practices from PIP help increase the value of the engineering/ procurement/ construction process for the U.S. process industry and enhance compliance with safety, health and environmental objectives. PIP practices harmonize standards across the following engineering disciplines: Civil/Structural/Architectural, Coatings/Insulation/Refractory, Machinery, Electrical, P&ID, Piping, Process Control/Analyzers, and Vessels.
Top Sellers:
New Revisions:
Explore More in PIP
Showing 321–336 of 701 resultsSorted by latest
























